华体会网页版登录入口-华体会(中国)-华体会(中国) 华体会网页版登录入口-华体会(中国)-华体会(中国) 政策法规 产业市场 节能技术 能源信息 宏观环境 会议会展 活动图库 资料下载 焦点专题 智囊团 企业库
节能技术  中国节能产业网 >> 节能技术 >> 节能案例 >> 正文
矿或冶炼气制酸低温热回收技术
来源:中国节能产业网 时间:2015-5-25 15:54:18 用手机浏览

一、技术名称:矿或冶炼气制酸低温热回收技术

二、技术所属领域及适用范围:矿或冶炼气制酸

三、与该技术相关的能耗及碳排放现状

现有矿或冶炼气制酸装置一次转化的工艺气体都是送入一吸塔一般采用低温吸收,由于材质限制,现有矿或冶炼气制酸干吸循环酸系统中酸的温度只能控制在100℃左右。由于酸温度较低,无法有效回收吸收反应的热量,通常采用循环冷却水将热量释放到大气中。以12万吨/a矿制酸装置为例,每年需循环水630万吨,折合消耗标煤880吨。通过循环水移至大气中的热量折合标煤10300吨。12万吨/a矿制酸建设循环水站及酸冷却系统投资约140万元。目前该技术可实现节能量6万tce/a,CO2减排约16万t/a。

四、技术内容

1.技术原理

矿或冶炼气制酸低温回收技术是通过提高吸收工序的循环酸温,用高温浓硫酸在蒸汽发生器中产生低压蒸汽的能量回收技术。低温回收的方法是在硫酸装置第一吸收塔前并联一台热回收塔,通过大幅度提高循环酸温度,以蒸汽发生器代替酸冷却器产生低压蒸汽,并在蒸汽发生器出口设置了蒸发器给水加热器、废热锅炉给水加热器和脱盐水加热器以进一步利用低温回收装置产酸的热量,提高热回收率。在蒸汽发生器后专门设置了硫酸混合器,以便水与高温浓硫酸的充分混合。由于水与浓硫酸的反应十分剧烈,且因为水的加入腐蚀性特别严重,因此混合器的设计和材料的选择要求十分严格,既要保证加入的水能够分散均匀,又要求在高温下有很好的耐腐蚀性能。

2.关键技术

矿或冶炼气制酸低温热回收技术采用高温吸收代替低温吸收,用蒸汽发生器代替传统循环水冷却器产生低压蒸汽,在用低温热装置高温产酸加热中压锅炉给水、蒸发器给水和脱盐水,采用装置产酸加热混合器串酸。以上几点都是本装置工艺系统的关键技术。在矿或冶炼气制酸系统采用蒸发器为国内首次成功使用,而采用高温产酸加热中压给水在国内外也是首次成功使用。

3.工艺流程

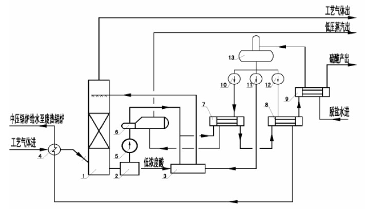
矿或冶炼气制酸低温热回收流程如图1所示:

下图各设备名称如下:1-高温吸收塔,2-高温循环槽,3-混合器,4-省煤器,5-高温循环泵,6-蒸发器,7-蒸发器给水加热器,8-中压废热锅炉给水加热器,9-脱盐水加热器,10-低压给水泵,11-喷射水泵,12-中压给水泵,13-除氧器,14-废热锅炉。

123

图1  矿或冶炼气制酸低温热回收流程

五、主要技术指标

采用本技术可使矿或冶炼气制酸装置每生产1吨酸低压蒸汽折合回收量达到0.45t采用本技术可替代目前矿或冶炼气制酸装置的一吸酸冷却器,减小60%左右的循环冷却水用量,从而也减少了循环水站的动力消耗及循环水的蒸发量。每产出1吨硫酸折合节约标煤0.062tce。

六、典型应用案例

应用单位:山东明瑞化工集团有限公司老城分公司

技术提供单位:南京海陆化工科技有限公司

节能改造情况:在原有矿制酸装置基础上建成了一套低温热回收装置。

节能效果:该低温热回收装置每小时产汽7t,装置年运行小时数8000小时,每年产汽5.6万吨,每年减少循环水用量380万吨。可节约标准煤7440吨。每年减少二氧化碳排放19642吨。

经济效益:该项目投资1200万(含对原有装置改造及独立设置的DCS系统)。按蒸汽销售单价150元/吨计,每年收益1030万元,静态投资回收期1.98 年。

七、推广前景及节能减排潜力

预计未来五年按可推广600万吨规模计算,该技术在行业内的推广比例可达到30%,总投资额6亿元,节能能力37万tce/a,减排能力98万tCO2/a。


分享到:
相关文章 iTAG:
没有相关技术
频道推荐
服务中心
微信公众号

CESI
关于本站
版权声明
广告投放
网站帮助
联系我们
网站服务
会员服务
最新项目
资金服务
园区招商
展会合作
中国华体会网页版登录入口-华体会(中国)-华体会(中国)上线下相结合的一站式节能服务平台。
©2007-2016 CHINA-ESI.COM
鄂ICP备16002099号
节能QQ群:39847109
顶部客服微信二维码底部
扫描二维码关注官方公众微信